View Images Library Photos and Pictures. Twee Koloms Hefbrug Twee Palenbrug 4000kg 400v Vl40f400 Falco Sollevatori 2 Koloms Hefbruggen Valkenpower Tl40e1 Pro 2 Koloms Hefbrug Scherp Geprijsd 4000 Kg Manual Y Despiece Elevador Istobal Pdf Document Fiat Marea 1996 Pdf
. Http Images Mycdmm De File 33dd4e3f9de92d583e13ef725532aef3376d422b Handleiding Fiat Panda 2009 Pagina 146 Van 202 Nederlands Oreiko Bjet4000 2 Palen Hefbrug Elektrische Vergrendeling 4000kg
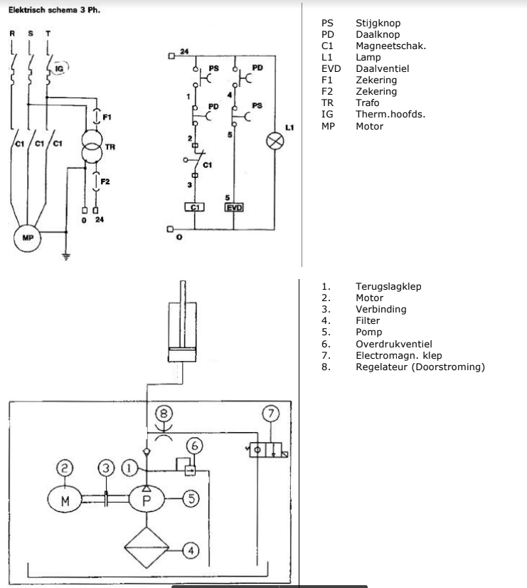
2 Koloms Hefbrug Zakt Niet Even Gelijk Klusidee Nl
2 Koloms Hefbrug Zakt Niet Even Gelijk Klusidee Nl
Https Cdn4 Cdmmcdn De File 33dd4e3f9de92d583e13ef725532aef3376d422b
Twee Koloms Hefbrug Twee Palenbrug 4000kg 400v Vl40f400 Falco Sollevatori 2 Koloms Hefbruggen Valkenpower
Tyreon Tsc3000e Autobrug 3000 Kg 106 Cm Met Ce Stop
2 Koloms Hefbrug Palenbrug Liftmaster Volautomaat Allergoedkoopst Com
Mini Powerpack 380v Kolombrug Halvewerk Nl
Steinmetzschakeling Forum Circuits Online
Installatie Handleiding 2 Koloms Alm 2524autec Vlt Nl Wp Content Uploads 2012 09 Nl Td Alm 2524 Pdfinstallatie Handleiding 2 Koloms Alm 2524 Alm 2524 1ph Alm 3024 Uitgave 09 10 2001
Https Www Autec Nl Sites Default Files Content Attachments 2018 06 Installatiehandleiding 20 20nl Td Alh3225tc Pdf
4 Koloms Hefbruggen Elektro Hydraulisch Pdf Gratis Download
Cascos 1 Koloms Hefbrug 2500kg Kopen Kippers Rijssen
Ravaglioli Kpn 337 Wx X2 Uitvoering
Tl40e1 Pro 2 Koloms Hefbrug Scherp Geprijsd 4000 Kg
Https Www Datona Nl Media Handleidingen 57602 57603 Pdf
4 Koloms Hefbruggen Elektro Hydraulisch Pdf Gratis Download
Twee Koloms Hefbrug Twee Palenbrug 4000kg 400v Vl40f400 Falco Sollevatori 2 Koloms Hefbruggen Valkenpower
Motorfietshefbruggen Universele Heftafel Pdf Free Download
Aansluiten Hoogte Beperking Klusidee Nl
3 Fasen Motor Op Enkele Fase Aansluiten Forum Circuits Online
Motorstarter Relais Aansluiten 220v Forum Circuits Online





Comments
Post a Comment